国务院关于印发《2024—2025年节能降碳行动方案》的通知
太阳能照明原理组成及控制系统
太阳能照明原理组成及控制系统随着全球能源的日益紧张,太阳能光伏照明得到了迅速发展。在太阳能照明系统的发展中,人们不断的对照明系统常用的控制模式进行分析,设计各种实际可行的工作模式,
随着全球能源的日益紧张,太阳能光伏照明得到了迅速发展。在太阳能照明系统的发展中,人们不断的对照明系统常用的控制模式进行分析,设计各种实际可行的工作模式,同时光源技术也在不断的更新换代中,蓄电池的充电模式也在不断的研究探索中,有效利用率越来越高。在太阳能各个组成部分的发展和协调中,太阳能照明系统正在不断发展完善。


太阳能照明原理组成及控制系统
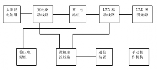
1 太阳能灯的原理及组成太阳能灯具系统为直流型独立光伏系统。太阳能电池组件将太阳能转化为电能,通过控制器进行控制及保护,将电能转变为化学能储存在蓄电池中。当用电时,蓄电池再将化学能转化为电能,供直流负载使用,或者通过逆变器逆变为交流电供交流负载使用。只有当长时间无光照以致电池中的电能用完时,这个装置才停止工作。太阳能路灯由以下几个部分组成:太阳能电池板、太阳能控制器、蓄电池组、光源、灯杆及灯具外壳,有的还要配置逆变器。
1)太阳能电池板太阳能电池板是太阳能路灯中的核心部分,也是太阳能路灯中价值最高的部分。其作用是将太阳的辐射能转换为电能,或送至蓄电池中存储起来。太阳能电池主要用单晶硅、多晶硅为材料。单晶硅的光电转换效率为13%~15%,多晶硅为11%~13%。目前最新的技术还包括光伏薄膜电池。
2)太阳能控制器太阳能灯具系统中最重要的一环是控制器,其性能直接影响到系统寿命,特别是蓄电池的寿命。控制器用工业级MCU做主控制器,通过对环境温度的测量,对蓄电池和太阳能电池组件电压、电流等参数的检测判断,控制MOSFET器件的开通和关断,达到各种控制和保护功能。
3)蓄电池由于太阳能光伏发电系统的输入能量极不稳定,所以一般需要配置蓄电池系统才能工作。一般有铅酸蓄电池、Ni-Cd蓄电池、Ni-H蓄电池。
蓄电池容量的选择一般要遵循以下原则:首先在能满足夜晚照明的前提下,把白天太阳能电池组件的能量尽量存储下来,同时还要能够存储满足连续阴雨天夜晚照明需要的电能。蓄电池容量过小不能够满足夜晚照明的需要,容量过大,一方面蓄电池始终处在亏电状态,影响蓄电池寿命,同时造成浪费。蓄电池应与太阳能电池、用电负荷(路灯)相匹配。可用一种简单方法确定它们之间的关系。太阳能电池功率必须比负载功率高出4倍以上,系统才能正常工作。太阳能电池的电压要超过蓄电池的工作电压20%~30%,才能保证给蓄电池正常负电。蓄电池容量必须比负载日耗量高6倍以上为宜。
4)光源太阳能路灯采用何种光源是太阳能灯具是否能正常使用的重要指标,一般太阳能灯具采用低压节能灯、低压钠灯、无极灯、LED光源。 LED灯光源寿命长,可达1000000小时,工作电压低,不需要逆变器,光效较高,国产50lm/W,进口80lm/W。随着技术进步,LED的性能将进一步提高。 5)灯杆及灯具外壳灯杆的高度应根据道路的宽度、灯具的间距,道路的照度标准确定。灯具外壳根据我们收集了许多国外太阳灯资料,在美观和节能之间,大多数都选择节能,灯具外观要求不高,相对实用就行。
上一篇:太阳能热水器的工作原理
-
如何提高太阳能电池效率2024-08-16
-
太阳能光热发电领域即将破冰2024-08-16
-
2011年德国太阳能装机量创下7.5GW历史记录2024-08-16
-
LED与太阳能结合的照明技术2012-02-22
-
REC太阳能模块因最佳性能赢得2011年业界领先的测试2012-02-21
-
太阳能热水器的工作原理2012-02-20
-
太阳能与空气能之争2012-02-15
-
太阳能热水器将实行能效等级和标识制2012-02-15
-
政策助力太阳能建筑家居生活领域应用2012-02-15
-
生物质太阳能研发获突破2012-02-15
-
国内太阳能补贴政策加持仍有重重难关2012-02-13
-
我国多晶硅太阳能光伏组件生产诞生第一个国家标准2012-02-13
-
太阳能热气流发电站中试基地落户平度2012-02-13
-
美国太阳能光伏市场最具爆发潜力2012-02-13
-
太阳能光伏发电拉低德国电力价格2012-02-11